-
Grand Future Air Dried Fresh Beef Dog Food
Air Dried Dog Food | Fresh Beef

Carnivore Diet for Dogs

Go Back   Automotive Forums Car Chat > Geo > Metro
Register FAQ Community
Reply Show Printable Version Show Printable Version | Subscription Subscribe to this Thread
 
Thread Tools
  #16  
Old 09-08-2007, 12:48 AM
carpenter_jai's Avatar
carpenter_jai carpenter_jai is offline
AF Stunt Driver
 
Join Date: Jan 2006
Posts: 355
Thanks: 1
Thanked 0 Times in 0 Posts
Re: Headlights on a 95 Metro

These are better diagrams than the ones in Haynes. Thanks! I have wondered a few times whether there are any diagrams that just show what each wire entering and exiting the fuse box are. Also, is the junction box the one under the hood next to the relay box?

Jai
__________________
96 3 cylinder Geo Metro (currently being rebuilt)
Reply With Quote
  #17  
Old 09-08-2007, 05:16 AM
91Caprice9c1 91Caprice9c1 is offline
AF Enthusiast
 
Join Date: Apr 2005
Posts: 587
Thanks: 0
Thanked 0 Times in 0 Posts
Re: Headlights on a 95 Metro

Quote:
Originally Posted by Hugemoth
I've modified the wiring on my 93 so that the connector and fuse box do not carry the full headlight current. Instead I put in aftermarket relays and wired them directly to the battery, through a fuse of course. Now the fusebox/connector only carry the relay coil current which is well under 1 amp.

This mod also makes the lights brighter since there is very little resistance in the circuit so the bulbs get full voltage. Before the mod I measured 11.2 volts at the bulb with engine running and system voltage at 14.2. After the mod the voltage at the bulbs is 14.2. Makes a noticable difference.

Q
Utilizing a relay for this is just absolutely brilliant. Good thinking man, why didn't I think of that? From now on, I'm going to relay the circuit when these things meltdown.

-MechanicMatt
__________________
1996 Caprice 9c1 - Daily Driven Project Car

1993 Geo Metro - Accident

1991 Caprice 9c1 - Destroyed

Reply With Quote
  #18  
Old 09-08-2007, 06:36 AM
Woodie83's Avatar
Woodie83 Woodie83 is offline
AF Enthusiast
 
Join Date: Aug 2007
Posts: 573
Thanks: 1
Thanked 4 Times in 4 Posts
Re: Headlights on a 95 Metro

The relay box and fuse box are under the hood and the junction block is under the dash.
Reply With Quote
  #19  
Old 09-17-2007, 03:10 AM
carpenter_jai's Avatar
carpenter_jai carpenter_jai is offline
AF Stunt Driver
 
Join Date: Jan 2006
Posts: 355
Thanks: 1
Thanked 0 Times in 0 Posts
Re: Headlights on a 95 Metro

I finally got time to try MMM's fix and it worked! I have some photos that I will post later.The mystery problem I was having with the ignition fuse blowing is gone and when I tried it started up great. The only problem is now the rear turn signals are not functioning. Neither are the rear hazards. I know they worked before and that the problem is back near the junction block.

Does anyone know of something that could make the rear turn signals not work? I took all the harnesses out of the block and hooked it all up again looking for bad connections but could see nothing.

Jai
__________________
96 3 cylinder Geo Metro (currently being rebuilt)
Reply With Quote
  #20  
Old 09-17-2007, 11:27 AM
GM Line Rat GM Line Rat is offline
AF Regular
 
Join Date: Aug 2005
Posts: 336
Thanks: 0
Thanked 0 Times in 0 Posts
Re: Headlights on a 95 Metro

Quote:
Originally Posted by carpenter_jai
Does anyone know of something that could make the rear turn signals not work? I took all the harnesses out of the block and hooked it all up again looking for bad connections but could see nothing.

Jai
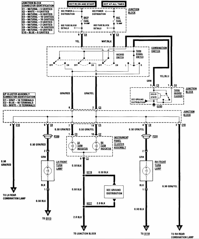
Turn the key to the ON position, click the turn sig arm to L, then R then check and see if your FRONT Turn sig bulbs light up and flash like their suppose too? Engage the hazard switch and check again? It's doubtful with both bulbs BUT, did you try a new bulbs in the rear Jai? Get a 12V Test light, do the the turn sig arm test again, then start at one of the Rear turn sig bulb sockets and check for voltage at the GREEN Wire, repeat at the other socket....If your getting 12V's at the wires, then bulbs are gone and need to be replaced. ALSO, The grounds for these lights and harness need to be checked to ensure their clean and making good contact? If no voltage (And front lights are flashing)....The green wire(s) need to be traced back to the front for a open or shorted wire with the 12V Test light. If the fronts DONT flash either.....I'd suspect a bad flasher unit is the culprit. (The turn signal and hazard flasher is located under the left hand side of the instrument panel near the fuse panel) You can usually locate the flasher unit, engage the flashers and touch or hear the flasher unit and tell if it's "Clicking" inside? Here's the wiring diagrams for the Turn signals and Hazards.

Turn Signals and Hazards wiring #1



Turn Signals and Hazards wiring #2


Last edited by GM Line Rat; 09-17-2007 at 10:20 PM.
Reply With Quote
  #21  
Old 08-29-2010, 06:50 PM
rja87 rja87 is offline
AF Newbie
 
Join Date: Jul 2010
Posts: 1
Thanks: 0
Thanked 0 Times in 0 Posts
Re: Headlights on a 95 Metro

I know this an old thread and an old problem, but I'm having it now on my 95 Metro. I tried MrPink's method of soldering a new connection, but it didn't work for me, probably because I don't solder so well. Can anyone tell me where that yellow/brown or brown/yellow wire that runs to the headlight relay is located on the fuse box to bypass the fuse block directly to the black/white burned wire? Is it on the back of the block opposite side of the black/white connector? What exactly does it look like? Brown with yellow stripe, yellow with brown stripe, yellow with brown rings? I have a temporary fix now, but it won't last long I'm sure. Need someone smarter than I am to find this headlight relay wire. I'm thinking that bypassing the fuse block is all I can manage.

Thanks,

rja87
Reply With Quote
 
Reply

POST REPLY TO THIS THREAD

Go Back   Automotive Forums Car Chat > Geo > Metro


Posting Rules
You may not post new threads
You may not post replies
You may not post attachments
You may not edit your posts

BB code is On
Smilies are On
[IMG] code is On
HTML code is Off



All times are GMT -5. The time now is 08:21 PM.

Community Participation Guidelines | How to use your User Control Panel

Powered by: vBulletin | Copyright Jelsoft Enterprises Ltd.
 
 
no new posts