-
Grand Future Air Dried Fresh Beef Dog Food
Air Dried Dog Food | Fresh Beef

Carnivore Diet for Dogs

Go Back   Automotive Forums Car Chat > Geo > Metro
Register FAQ Community
Reply Show Printable Version Show Printable Version | Subscription Subscribe to this Thread
 
Thread Tools
  #1  
Old 06-03-2007, 09:13 PM
Meharty Meharty is offline
AF Newbie
 
Join Date: May 2007
Posts: 5
Thanks: 0
Thanked 0 Times in 0 Posts
Headlights on a 95 Metro

Hi Gang,
I am having trouble figuring out the headlights on my blue 95 2 Dr hatchback, 1L 5spd.

Here are the symptoms so maybe someone has a clue or two...

Daytime running lights come on when running, as the emergency is released, with pulling the lever giving brights (passing lights?)

Parking lights function correctly.

I turn on the headlights & the running lights go off and I get parking lights only.

The only way I can drive at night is to use the parking lights and rely on the running lights function.

All bulbs and relays seem to test out good.


Thanks,
Mark
Reply With Quote
  #2  
Old 06-03-2007, 10:24 PM
Mike_Van Mike_Van is offline
AF Regular
 
Join Date: Jun 2004
Posts: 152
Thanks: 0
Thanked 0 Times in 0 Posts
Re: Headlights on a 95 Metro

I have the same symptom on a '96. There is either a headlight switch problem or a wiring problem at the fusebox. Check for melted plastic at the fusebox or heavily oxidized or burnt wires/connections. I did temporarily resolve my problem once by de-oxidizing the wires for the headlight circuit. I think quite a few of the Metro's circuits use wires of insufficient gauge and connections for the loads involved.

The bad news is that rebuilding the harness is quite a pain, but it has solved some people's problems. The headlight switch is not cheap. I do not know if it can be rebuilt.

In my case, on a very rare occasion the problem will resolve itself for a few moments. I've learned to live with using my headlights in the middle position.

There are a few posts on this and 'headlights' related issues, if you search.
Reply With Quote
  #3  
Old 06-03-2007, 10:28 PM
Metro Mighty Mouse's Avatar
Metro Mighty Mouse Metro Mighty Mouse is offline
AF Regular
 
Join Date: Jun 2005
Posts: 272
Thanks: 1
Thanked 3 Times in 3 Posts
Re: Headlights on a 95 Metro

It is a problem with the fuse block. The connector that plugs into the fuse block has a tendency to corrode which increases resistance and causes heat to build up. This then causes the plug and fuse block to melt and the connection to become intermittent and eventually fail. You may be able to work the plug around and get it to connect again but eventually that will fail as well. You can either try to find a replacement or attempt a repair. I came up with a way to alter the connection/ fuse block and improve the size of the connection for that particular wire but I don't currently have a spare I can alter to the improved design.
__________________
Reply With Quote
  #4  
Old 06-04-2007, 09:52 AM
Meharty Meharty is offline
AF Newbie
Thread starter
 
Join Date: May 2007
Posts: 5
Thanks: 0
Thanked 0 Times in 0 Posts
Re: Headlights on a 95 Metro

Wow, I love this place and love my little Geo,

I got under the dash looking at the fuse block and pulled the plugs and inspected them. One had some blackening on it but had not melted I plugged it back in and the lights worked. I will get some electrical contact cleaner on it later today.

Thanks for the help!! This probably would have cost me dearly in a garage.

meharty
Reply With Quote
  #5  
Old 08-06-2007, 09:52 PM
carpenter_jai's Avatar
carpenter_jai carpenter_jai is offline
AF Stunt Driver
 
Join Date: Jan 2006
Posts: 355
Thanks: 1
Thanked 0 Times in 0 Posts
Re: Headlights on a 95 Metro

Quote:
I came up with a way to alter the connection/ fuse block and improve the size of the connection for that particular wire but I don't currently have a spare I can alter to the improved design.
Hi MMM,

I would love to know what you did here as I want to fix this problem once and for all. I pulled the wire (white with black stripe and brown bands) out of the connecting harness as it is badly melted. I cleaned the corroded terminals. Can I take a 16 gauge wire with an in line 20 amp fuse straight from the battery to the headlight wire? And at the battery, do I attach directly to the post, or can I splice into another hot wire near the relay box? I'm not sure how this is usually done.

Thanks for any advice,

Jai
__________________
96 3 cylinder Geo Metro (currently being rebuilt)
Reply With Quote
  #6  
Old 08-12-2007, 05:12 AM
Metro Mighty Mouse's Avatar
Metro Mighty Mouse Metro Mighty Mouse is offline
AF Regular
 
Join Date: Jun 2005
Posts: 272
Thanks: 1
Thanked 3 Times in 3 Posts
Re: Headlights on a 95 Metro

Without looking at a wiring diagram what you are suggesting may work. I preferred to keep things as close to stock as possible. I removed the fuse block from the car, opened the housing/ removed some plastic to access the copper stip that supplies power to the connector (it's about 3 times larger), soldered a wire to the power feed for the melted connector and connected it to the wire with standard crimp on spade connectors making the contact area and metal for heat dissapation much larger. The fix has been in place for a year and a half with no evidence of heat damage or flickering from the headlights. If I ever make it to a junk yard and can pick up a couple of fuse blocks for a reasonable price I plan to offer altered fuse blocks for sale with everything needed to install it. I would also be willing to add this alteration to a fusebox sent to me for $15.00 plus return shipping.
__________________
Reply With Quote
  #7  
Old 08-21-2007, 05:21 AM
wsamel wsamel is offline
AF Newbie
 
Join Date: Aug 2007
Posts: 2
Thanks: 0
Thanked 0 Times in 0 Posts
Re: Headlights on a 95 Metro

The geo uses a grounding system on the headlights,
the wires often bad in the fuse box do not
go to power, they are grounded by the headlight
relay. Make sure the black/white wire
is okay and it connects to a brown/yellow wire
which runs to the headlight relay. Any break
in these wires results in no headlights.
Reply With Quote
  #8  
Old 08-23-2007, 01:27 AM
91Caprice9c1 91Caprice9c1 is offline
AF Enthusiast
 
Join Date: Apr 2005
Posts: 587
Thanks: 0
Thanked 0 Times in 0 Posts
Re: Headlights on a 95 Metro

I like mighty mouse's solution, which is a lot more discrete than what I have done to fix this problem. In short, I by-passed the fuse panel by cutting the wire coming from the headlight switch (burnt) and joined it to the corresponding wire on the other side of the panel (the two wires mentioned in the post above whose job it is to control the H/L relay) with a good solder joint and some shrink tube. Haven't had any trouble since on the metros I've done this to. Be sure to use a wiring diagram for reference so you don't cut and join the wrong wires.

-MechanicMatt
__________________
1996 Caprice 9c1 - Daily Driven Project Car

1993 Geo Metro - Accident

1991 Caprice 9c1 - Destroyed

Reply With Quote
  #9  
Old 08-23-2007, 01:45 AM
Metro Mighty Mouse's Avatar
Metro Mighty Mouse Metro Mighty Mouse is offline
AF Regular
 
Join Date: Jun 2005
Posts: 272
Thanks: 1
Thanked 3 Times in 3 Posts
Re: Headlights on a 95 Metro

Thanks MechanicMatt, I've had the repair in place for over a year and checked it for signs of heating up and there are none. Been no problems with the lights since.
__________________
Reply With Quote
  #10  
Old 08-24-2007, 09:39 AM
af321 af321 is offline
AF Newbie
 
Join Date: Aug 2007
Posts: 3
Thanks: 0
Thanked 0 Times in 0 Posts
Re: Headlights on a 95 Metro

Hello all,

New to the forma and was surprized to see my question already answered (sort off). Not being ouch of a wiring person, I have the following question.

My problems started with using the middle position for headlights on, but last night all headlight functionality stopped. No High Beam, no LB and no day time runnig lights. Fuses all okay, relays function, but all I get is 12V on all the connectors at the head light plug. Is this the melted connectors you all are talking about?

I took off the bottom of the relay box to see if there was a loose connection last night (tight with battery in the way), it looked okay. Do you have pictures of what wiring need to be modified or is my problem completly different.

P
Reply With Quote
  #11  
Old 08-25-2007, 01:43 AM
carpenter_jai's Avatar
carpenter_jai carpenter_jai is offline
AF Stunt Driver
 
Join Date: Jan 2006
Posts: 355
Thanks: 1
Thanked 0 Times in 0 Posts
Re: Headlights on a 95 Metro

Thanks for the insights MMM. I can picture what you have done. I will practice on the old fuse box.

I scored at the pick and pull today. Here's pics of the new fuse boxes. They both came off of 95's, though one was a firefly, and the other a metro. both had about 130,000 kms (81,000 miles) on the odometer. It's become rather obvious to me that this is a common problem.

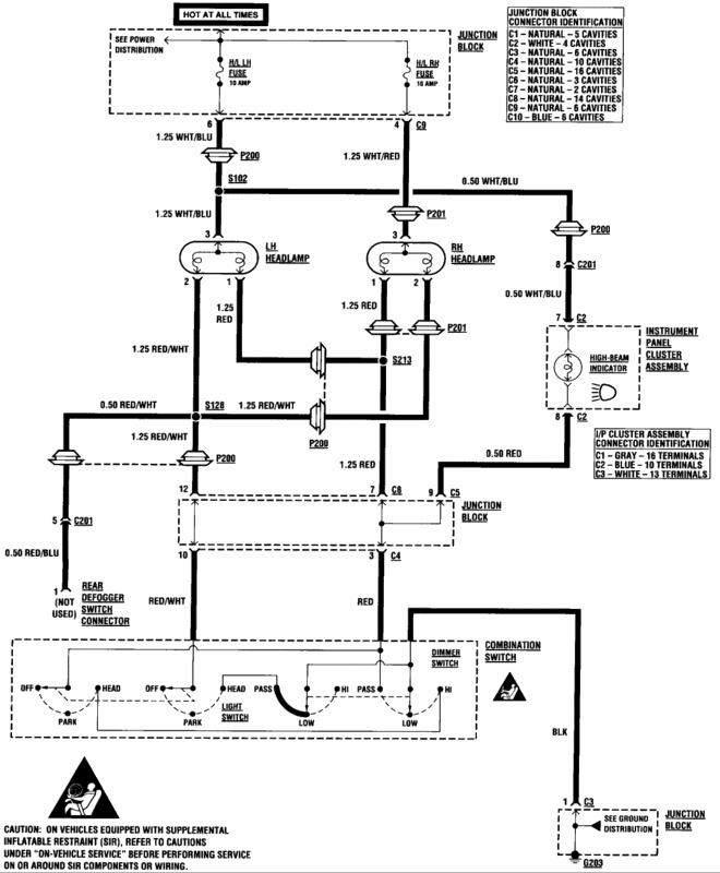
Here's the question. What circuit does that pin belong to? I had always thought that was for the lights, but the wring diagram says that white wire with black line is for the ignition. Each headlight should have it's own circuit I believe.





Jai
__________________
96 3 cylinder Geo Metro (currently being rebuilt)
Reply With Quote
  #12  
Old 09-02-2007, 03:49 PM
Metro Mighty Mouse's Avatar
Metro Mighty Mouse Metro Mighty Mouse is offline
AF Regular
 
Join Date: Jun 2005
Posts: 272
Thanks: 1
Thanked 3 Times in 3 Posts
Re: Headlights on a 95 Metro

Just a quick reply without looking at the wiring diagram. What you are showing is what I remember and that wire is supplying power to the switch for the headlights. The wire is just large enough but the connector is just too small. The copper bar supplying the power to that connector is on the outer edge of the fuse box and can be accessed by seperating the fuse block halves and then cutting a hole for the new wire to go through. It sounds as though you are definately capable of making the modification but just as an offer to you or anyone else; since you got two spares, I would be willing to modify and return one to you in exchange for your second spare.
__________________
Reply With Quote
  #13  
Old 09-02-2007, 06:31 PM
Hugemoth Hugemoth is offline
AF Newbie
 
Join Date: Jul 2007
Posts: 84
Thanks: 0
Thanked 0 Times in 0 Posts
Re: Headlights on a 95 Metro

I've modified the wiring on my 93 so that the connector and fuse box do not carry the full headlight current. Instead I put in aftermarket relays and wired them directly to the battery, through a fuse of course. Now the fusebox/connector only carry the relay coil current which is well under 1 amp.

This mod also makes the lights brighter since there is very little resistance in the circuit so the bulbs get full voltage. Before the mod I measured 11.2 volts at the bulb with engine running and system voltage at 14.2. After the mod the voltage at the bulbs is 14.2. Makes a noticable difference.

Q
Reply With Quote
  #14  
Old 09-07-2007, 03:01 AM
carpenter_jai's Avatar
carpenter_jai carpenter_jai is offline
AF Stunt Driver
 
Join Date: Jan 2006
Posts: 355
Thanks: 1
Thanked 0 Times in 0 Posts
Re: Headlights on a 95 Metro

Hey MMM,

Thanks for the offer, but I am ready to put this thing back together this weekend. I will do the mod as you explain. I have two metros and want to fix them both. Next time I'm at the pick n pull, I'll grad another fuse box. I can send it if you like. They cost us $8 (Can) here. Used to be much cheaper at the lot, but they have really jacked the prices considerably.

Jai
__________________
96 3 cylinder Geo Metro (currently being rebuilt)
Reply With Quote
  #15  
Old 09-07-2007, 09:29 AM
GM Line Rat GM Line Rat is offline
AF Regular
 
Join Date: Aug 2005
Posts: 336
Thanks: 0
Thanked 0 Times in 0 Posts
Re: Headlights on a 95 Metro

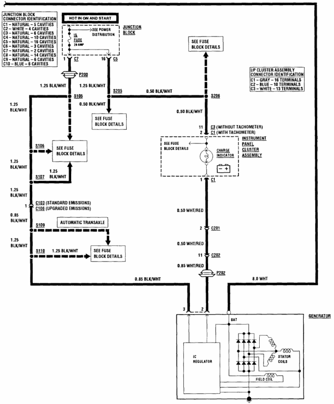
Headlamp Circut



Ignition switch and Starting and charging (Part 1)


Ignition switch and Starting and charging (Part 2

Reply With Quote
 
Reply

POST REPLY TO THIS THREAD

Go Back   Automotive Forums Car Chat > Geo > Metro


Posting Rules
You may not post new threads
You may not post replies
You may not post attachments
You may not edit your posts

BB code is On
Smilies are On
[IMG] code is On
HTML code is Off



All times are GMT -5. The time now is 11:50 PM.

Community Participation Guidelines | How to use your User Control Panel

Powered by: vBulletin | Copyright Jelsoft Enterprises Ltd.
 
 
no new posts