Engine Won't Start...STRANDED...need help
97 silverbullet
12-20-2004, 07:48 PM
'97
Engine won't start
Just replaced:
Starter
Battery
Started right up after replacing starter. Drove no more than 15 miles doing the speed limit and now when I try to start it all you hear is the relay (I would assume) clicking.....any help appreciated.
Engine won't start
Just replaced:
Starter
Battery
Started right up after replacing starter. Drove no more than 15 miles doing the speed limit and now when I try to start it all you hear is the relay (I would assume) clicking.....any help appreciated.
treeboy38
12-20-2004, 10:27 PM
beginning of knowledge -- battery cables need tightening? power and ground to starter need tightening -- end of knowledge
97 silverbullet
12-21-2004, 07:33 AM
nope not the problem did that any other suggestions, I was thinking the ignition switch. So no ones had the problem before?
Sweet William
12-21-2004, 10:05 AM
What were symptoms when you replaced starter and battery?
Did you do the work?
Do you think it's a new problem or related to the old one?
Did you do the work?
Do you think it's a new problem or related to the old one?
Isnibs
12-21-2004, 11:03 AM
Did you have the battery pre charged?
or try jump starting?
or try jump starting?
tmcnall
12-21-2004, 01:07 PM
Same problem on my '01 Aurora 3.5 wasted $180 on started/solenoid rebuild. Solenoid clicks and if you try starting it about 69 times, it will start right up. There are two service bulletins on the Aurrora - first id for a spripped bolt hold cale to battery and they suggest cleaning out threads with tap and replacing bolt - mine was fine. Second is platics particles contaminating contacts in ignition switch and they have a new "improved" switch for $55. - I'm still trying to get into it just to peek. None of my dealers show usage on this switch. Also there is a shift position/neutral park switch on top of the tranny and I'm gonna wiggle it with someone holding the key.
It's not the RF sensor in the key (I don;t think) because the security lite is not illimunated and the solenoid is clicking
Good luck. My '96 aurora with 170K never had this problem
It's not the RF sensor in the key (I don;t think) because the security lite is not illimunated and the solenoid is clicking
Good luck. My '96 aurora with 170K never had this problem
Retro-D
12-21-2004, 02:25 PM
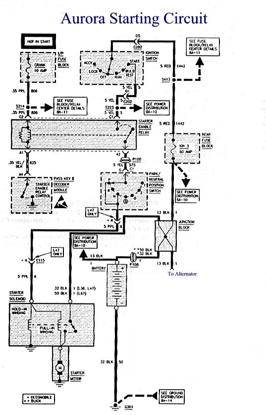
I haven't had the problem, looking at the FSM schematic gave me some thoughts. There are actually two relays that must activate to turn the starter. The first is controlled by the pass key decoder, it's called the 'starter enable relay'. It's on the LH side of IP on a bracket left of the steering column. This relay can be faulty and not give you the 'key alarm', it's after the key decoder. This relay supplys power to the neutral safety switch which in turn supplys power to the starter solenoid. So, when you say there is a relay click, which one? If the internal relay is clicking try starting in neutral in case the safety switch is going bad.
RD
RD
tmcnall
12-21-2004, 04:08 PM
I haven't had the problem, looking at the FSM schematic gave me some thoughts. There are actually two relays that must activate to turn the starter. The first is controlled by the pass key decoder, it's called the 'starter enable relay'. It's on the LH side of IP on a bracket left of the steering column. This relay can be faulty and not give you the 'key alarm', it's after the key decoder. This relay supplys power to the neutral safety switch which in turn supplys power to the starter solenoid. So, when you say there is a relay click, which one? If the internal relay is clicking try starting in neutral in case the safety switch is going bad.
RD
Oooops forgot to mention - the clicking I hear is from the soledoid engaging every time I turn the key - but still no starter engagement.
Looks like the trans gearshipft position sensor is on top of the tranny bellhousing - multi pin plug?
Thanks for the tip on the relay left of the column - I am tearing into the dash as we speak, so be ready for the next occurance.....I'm also trying my second key for a couple of days....
RD
Oooops forgot to mention - the clicking I hear is from the soledoid engaging every time I turn the key - but still no starter engagement.
Looks like the trans gearshipft position sensor is on top of the tranny bellhousing - multi pin plug?
Thanks for the tip on the relay left of the column - I am tearing into the dash as we speak, so be ready for the next occurance.....I'm also trying my second key for a couple of days....
Retro-D
12-21-2004, 04:33 PM
Oooops forgot to mention - the clicking I hear is from the soledoid engaging every time I turn the key - but still no starter engagement.
Looks like the trans gearshipft position sensor is on top of the tranny bellhousing - multi pin plug?
Thanks for the tip on the relay left of the column - I am tearing into the dash as we speak, so be ready for the next occurance.....I'm also trying my second key for a couple of days....
If the 'outside' solenoid is always engaging and is known to be good then the trouble is not with the key or other 'inside' components, you are either lacking:
1. voltage to the starter ( check the cable, there may be a junction block along the way from the battery)
2. a good ground (engine block to chassis)
3. or the starter or solenoid itself is defective
RD
Looks like the trans gearshipft position sensor is on top of the tranny bellhousing - multi pin plug?
Thanks for the tip on the relay left of the column - I am tearing into the dash as we speak, so be ready for the next occurance.....I'm also trying my second key for a couple of days....
If the 'outside' solenoid is always engaging and is known to be good then the trouble is not with the key or other 'inside' components, you are either lacking:
1. voltage to the starter ( check the cable, there may be a junction block along the way from the battery)
2. a good ground (engine block to chassis)
3. or the starter or solenoid itself is defective
RD
tmcnall
12-22-2004, 05:16 PM
If the 'outside' solenoid is always engaging and is known to be good then the trouble is not with the key or other 'inside' components, you are either lacking:
1. voltage to the starter ( check the cable, there may be a junction block along the way from the battery)
2. a good ground (engine block to chassis)
3. or the starter or solenoid itself is defective
RD
Sounds like after I get my new key and program it, I will start take it to the guy who rebuilt the starter and solenoid and look for the starter/engine ground connection on his lift.
I tightened all the connections under the back seat from the battery and even tapped the connections w/hammer while holding the kay in the start position - still no go.
The neutral start swich could be intermittant but doesnt seem to make it start regardless of moving the shifter around.....it will interesting to figure this one out. Which I had a schematic of the whole chain and some ideas of how to selectively bypass and test. I don;t want to spend another dime on a wrong part.
1. voltage to the starter ( check the cable, there may be a junction block along the way from the battery)
2. a good ground (engine block to chassis)
3. or the starter or solenoid itself is defective
RD
Sounds like after I get my new key and program it, I will start take it to the guy who rebuilt the starter and solenoid and look for the starter/engine ground connection on his lift.
I tightened all the connections under the back seat from the battery and even tapped the connections w/hammer while holding the kay in the start position - still no go.
The neutral start swich could be intermittant but doesnt seem to make it start regardless of moving the shifter around.....it will interesting to figure this one out. Which I had a schematic of the whole chain and some ideas of how to selectively bypass and test. I don;t want to spend another dime on a wrong part.
Retro-D
12-22-2004, 06:24 PM
Sounds like after I get my new key and program it, I will start take it to the guy who rebuilt the starter and solenoid and look for the starter/engine ground connection on his lift.
I tightened all the connections under the back seat from the battery and even tapped the connections w/hammer while holding the kay in the start position - still no go.
The neutral start swich could be intermittant but doesnt seem to make it start regardless of moving the shifter around.....it will interesting to figure this one out. Which I had a schematic of the whole chain and some ideas of how to selectively bypass and test. I don;t want to spend another dime on a wrong part.
I hear you, for the last two years I have vowed not to replace any parts that are not verified bad, so far so good. If the solenoid is giving a loud click the neutral switch has to be good as well as the key and switch. You should check the power lead to the starter. Trace it back from the starter to the 'underhood junction block'. This junction block is located on the RH side of the engine compartment at the front of the RH strut tower. The positive battery lead winds up at this junction block and connects to the starter, alternator & also feeds the underhood relay center. Pay attention to the starter lead at this junction, might be loose or corroded.
PS : Link to schematic http://www.retrocom.com/AuroraStarter.jpg
RD
I tightened all the connections under the back seat from the battery and even tapped the connections w/hammer while holding the kay in the start position - still no go.
The neutral start swich could be intermittant but doesnt seem to make it start regardless of moving the shifter around.....it will interesting to figure this one out. Which I had a schematic of the whole chain and some ideas of how to selectively bypass and test. I don;t want to spend another dime on a wrong part.
I hear you, for the last two years I have vowed not to replace any parts that are not verified bad, so far so good. If the solenoid is giving a loud click the neutral switch has to be good as well as the key and switch. You should check the power lead to the starter. Trace it back from the starter to the 'underhood junction block'. This junction block is located on the RH side of the engine compartment at the front of the RH strut tower. The positive battery lead winds up at this junction block and connects to the starter, alternator & also feeds the underhood relay center. Pay attention to the starter lead at this junction, might be loose or corroded.
PS : Link to schematic http://www.retrocom.com/AuroraStarter.jpg
RD
tmcnall
12-22-2004, 09:55 PM
I hear you, for the last two years I have vowed not to replace any parts that are not verified bad, so far so good. If the solenoid is giving a loud click the neutral switch has to be good as well as the key and switch. You should check the power lead to the starter. Trace it back from the starter to the 'underhood junction block'. This junction block is located on the RH side of the engine compartment at the front of the RH strut tower. The positive battery lead winds up at this junction block and connects to the starter, alternator & also feeds the underhood relay center. Pay attention to the starter lead at this junction, might be loose or corroded.
PS : Link to schematic http://www.retrocom.com/AuroraStarter.jpg
RD
OK, I'll look there again...I'm afraid it's gonna be something simple like that....it started "warning me" around Thanks giving, by exhibiting a tiny delay (maybe 300ms) between when you trun the key and then hear it crank......
Thanks
PS : Link to schematic http://www.retrocom.com/AuroraStarter.jpg
RD
OK, I'll look there again...I'm afraid it's gonna be something simple like that....it started "warning me" around Thanks giving, by exhibiting a tiny delay (maybe 300ms) between when you trun the key and then hear it crank......
Thanks
tmcnall
12-27-2004, 09:42 AM
OK, I'll look there again...I'm afraid it's gonna be something simple like that....it started "warning me" around Thanks giving, by exhibiting a tiny delay (maybe 300ms) between when you trun the key and then hear it crank......
Thanks
Anone know where the engine to body ground cable is on this car? Can't seem to find it under the hood. The one under the seat by the battery is clean and tight and the Positive cables at the engine fuse block are OK and now I want to check the ground at the engine blockk and can't see it!?
Thanks
Anone know where the engine to body ground cable is on this car? Can't seem to find it under the hood. The one under the seat by the battery is clean and tight and the Positive cables at the engine fuse block are OK and now I want to check the ground at the engine blockk and can't see it!?
97 silverbullet
12-30-2004, 04:56 PM
i've replaced the battery,starter, ignition switch checked every fuse, checked the relay, and still not starting not even a sound when I turn to start postion. Im so pissed
Retro-D
12-30-2004, 05:16 PM
Electrical problems can be frustrating to say the least. You need to break into the circuit somewhere and start taking voltage measurements. I suggest the middle, measure the voltage during start (hold) between park/neutral switch (terminal G) and ground. The switch is located on the LH side of the transaxle.
RD
RD
97 silverbullet
12-30-2004, 09:50 PM
well it turns out after all that trouble the stupid shifter was the whole problem. I was so frustrated and then i couldn't get the shifter to move back when the key was in the start position so i finally got pissed of and jamed it back and then tried to get it working correctly but that didn't work so just hoping that it might turn it over it fired right up and then I realized the stupid shifter wasn't engaging in park therefore it wasn't turning over. so i fixed and now it works fine
GuMan
12-30-2004, 10:05 PM
Have someone run the ignition switch for you.
Take a voltage meter and put the negative
lead on the block ground (pretty much
anywhere you can get a clean piece of metal)
and the positive lead on the heavy gauge
wire (+12V) at the starter itself (B+ terminal).
You should see +12V (more like +13.8V) there when
the ignition switch is not active. Have someone
turn the key for you. The voltage there should
drop a little, to around no less than 9.5V or so.
If it drops at all, that means the solenoid is pushing
the contacts for the starter motor and the motor
windings are connected. If this is the case and the
starter still doesn't work, either it is installed
incorrectly or the motor is bound up.
If the +12V does not move at all when you hear the
solenoid click, then the contacts for the starter motor,
that the solenoid activates, are probably no good, or
the motor itself is burnt out.
There is a chart in the shop manual, page 8A-30-4,
that is labeled "Starter Solenoid Clicks; Engine Does Not
Crank or Cranks Slowly" Here are the basic steps the
chart reads out, but it sounds like you have heard
a lot of this.
First, make sure the battery is OK. Have someone
help you and measure the battery voltage at the
battery, then the front junction box (engine compartment-
passenger side front). According to the book, the
voltage needs to stay above 9.5V when attempting
to crack, at all measure points. If it doesn't, check for
bad connections in the +12V and GND lines.
If the battery voltage stays above 9.5V, then measure between
the GND connection of the block to the chassis (passenger side
- engine front) to the battery GND terminal. This will take
some long wires, but since measurng volts takes no current
in the wires, it won't affect the reading. The difference between
the GND at the engine and the GND at the battery needs to be
less than 0.5V. If it is more than 0.5V, then check the GND
cables for a problem. Once they are OK, proceed.
Do the same type of measurement, but between the underhood
junction box +12V and the starter solenoid B+ terminal. Have
someone attempt to crank for 15-seconds. This voltage needs
to be less than 0.5V. Again, if it is too high, then check the
cables and connections involved.
Basically, think about where all the high current is going to
flow when the starter motor is put into the circuit and look
for voltage drops that are too high. The amount of current
involved is a lot, and there will always be voltage drop through
the wires due to their resistance, but the connections at these
locations listed are the primary spots that can effect
the voltage drop a lot.
The solenoid itself can work with lower than 9.5V, but the
starter motor very often will not turn at all at or below 9.5V.
I hope this helps...
GuMan
Take a voltage meter and put the negative
lead on the block ground (pretty much
anywhere you can get a clean piece of metal)
and the positive lead on the heavy gauge
wire (+12V) at the starter itself (B+ terminal).
You should see +12V (more like +13.8V) there when
the ignition switch is not active. Have someone
turn the key for you. The voltage there should
drop a little, to around no less than 9.5V or so.
If it drops at all, that means the solenoid is pushing
the contacts for the starter motor and the motor
windings are connected. If this is the case and the
starter still doesn't work, either it is installed
incorrectly or the motor is bound up.
If the +12V does not move at all when you hear the
solenoid click, then the contacts for the starter motor,
that the solenoid activates, are probably no good, or
the motor itself is burnt out.
There is a chart in the shop manual, page 8A-30-4,
that is labeled "Starter Solenoid Clicks; Engine Does Not
Crank or Cranks Slowly" Here are the basic steps the
chart reads out, but it sounds like you have heard
a lot of this.
First, make sure the battery is OK. Have someone
help you and measure the battery voltage at the
battery, then the front junction box (engine compartment-
passenger side front). According to the book, the
voltage needs to stay above 9.5V when attempting
to crack, at all measure points. If it doesn't, check for
bad connections in the +12V and GND lines.
If the battery voltage stays above 9.5V, then measure between
the GND connection of the block to the chassis (passenger side
- engine front) to the battery GND terminal. This will take
some long wires, but since measurng volts takes no current
in the wires, it won't affect the reading. The difference between
the GND at the engine and the GND at the battery needs to be
less than 0.5V. If it is more than 0.5V, then check the GND
cables for a problem. Once they are OK, proceed.
Do the same type of measurement, but between the underhood
junction box +12V and the starter solenoid B+ terminal. Have
someone attempt to crank for 15-seconds. This voltage needs
to be less than 0.5V. Again, if it is too high, then check the
cables and connections involved.
Basically, think about where all the high current is going to
flow when the starter motor is put into the circuit and look
for voltage drops that are too high. The amount of current
involved is a lot, and there will always be voltage drop through
the wires due to their resistance, but the connections at these
locations listed are the primary spots that can effect
the voltage drop a lot.
The solenoid itself can work with lower than 9.5V, but the
starter motor very often will not turn at all at or below 9.5V.
I hope this helps...
GuMan
Automotive Network, Inc., Copyright ©2026
